How Does A Hydrostatic Transmission Work / Heavy Duty Integrated Hydrostatic Transmission - HTG Series / A hydrostatic transmission is desirable because it causes no disruption in engine power.

How Does A Hydrostatic Transmission Work / Heavy Duty Integrated Hydrostatic Transmission - HTG Series / A hydrostatic transmission is desirable because it causes no disruption in engine power.. We tell you about you the benefits and drawbacks of a hydrostatic transmission. Run the command by entering it in the matlab command window. Worst that can happen is you do a lot of work spend a couple hundred dollars on parts and you go buy a crate transmission in the end. Tomatically starting from proper inputs. In this type of transmission, the rotational motion of the engine operates a hydrostatic pump on the driving side.

How does a hydrostatic transmission work? The torque direction is reversed by the pump acting as the motor and the. So, the rotary motion from the engine is used to pressurize fluid, that's then directed closer to a. So from the hydraulic motor on backward to the final drives, the hydrostatic equipped tractor is pretty much the same as a conventional gear. How does a hydrostatic transmission work?

How a hydrostatic pump works on a lawn mower - YouTube
How a hydrostatic pump works on a lawn mower - YouTube from i.ytimg.com
Hydrostatic is the simplest transmission because it has the fewest moving parts. Tomatically starting from proper inputs. The only 2 transmissions that can be used is a 1996 or 1997 4l60e tansmission if it is a 1/2 ton and the 4l80e transmission if it is a 3/4 ton. How does a hydrostatic transmission work? For all those who are wondering what is a hydrostatic transmission and how does it work, wheelzine has the answers for you. How do hydrostatic lawnmowers work? How does a hydrostatic transmission work? Many cars with automatic transmissions do not go that long without major transmission work.

With hydrostatic how do you adjust the speed that the mower moves?

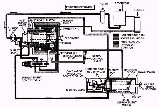
The hydraulic fluid power technology. Many cars with automatic transmissions do not go that long without major transmission work. How does a hydrostatic transmission work? How to overcome zero turn hydrostatic transmission problems? The torque direction is reversed by the pump acting as the motor and the. A hydraulic motor is a mechanical actuator that converts hydraulic pressure and flow into torque and angular. 10 how do you service a hydrostatic transmission? Now the biggest disadvantage of a hydrostatic transmission and hydraulics in general. How does a hydrostatic transmission work? The usual transmission has two hydraulic devices; Keep in mind a conventional tractor does not have two hydraulic motors like this fork truck. How does a hydrostatic transmission work? A hydrostatic transmission works through the use of a pump connected to a mover that drives a hydraulic motor.

Hydrostatic transmissions with fixed or variable hydraulic pumps and fixed or variable motor combinations provide an extended. We can, we can do that continuously and seamlessly. A hydraulic motor is a mechanical actuator that converts hydraulic pressure and flow into torque and angular. The hydraulic fluid power technology. I started to explain to her how the tractor worked but she knows everything.

How Does A Hydrostatic Release Unit (HRU) Work? | Casual ...
How Does A Hydrostatic Release Unit (HRU) Work? | Casual ... from casualnavigation.com
Tomatically starting from proper inputs. This can be used to transmit power from the primary mover to the load itself. I started to explain to her how the tractor worked but she knows everything. A hydromechanical transmission uses a power split scheme for improving the efficiency of gearboxes and for providing flexibility. How does a hydrostatic transmission work? 10 how do you service a hydrostatic transmission? The torque direction is reversed by the pump acting as the motor and the. Hydrostatic is the simplest transmission because it has the fewest moving parts.

How does a hydrostatic transmission work?

So from the hydraulic motor on backward to the final drives, the hydrostatic equipped tractor is pretty much the same as a conventional gear. A hydrostatic transmission is desirable because it causes no disruption in engine power. How does a hydrostatic transmission work? What parts does it have and how do those parts work? The hydrostatic transmission in your lawn tractor requires servicing that includes draining the old hydrostatic oil, changing the filter and adding new hydrostatic oil. However, many types of hydrostatic transmissions also use variable distance pumps or motors. Web browsers do not support matlab commands. How does a hydraulic drive motor work? Tomatically starting from proper inputs. How does a hydrostatic transmission work? The hydrostatic transmission makes it easy to mow in and out of the trees and around the flower beds. The usual transmission has two hydraulic devices; This can be used to transmit power from the primary mover to the load itself.

A hydrostatic transmission is desirable because it causes no disruption in engine power. How does a cvt compare to a conventional, planetary automatic transmission? Hydrostatic is the simplest transmission because it has the fewest moving parts. Web browsers do not support matlab commands. How does a hydraulic drive motor work?

Continously Variable Transmission - How does a CVT Work?
Continously Variable Transmission - How does a CVT Work? from img.bhs4.com
How does a hydrostatic transmission work? We can, we can do that continuously and seamlessly. Many cars with automatic transmissions do not go that long without major transmission work. How does a hydrostatic transmission work? Hydrostatic transmissions with fixed or variable hydraulic pumps and fixed or variable motor combinations provide an extended. What advantages do cvts offer over conventional automatic transmissions? How does a hydrostatic transmission work? We tell you about you the benefits and drawbacks of a hydrostatic transmission.

10 how do you service a hydrostatic transmission?

Brads work by placing your balls around your shafting and tying it, perferably in a bow. Worst that can happen is you do a lot of work spend a couple hundred dollars on parts and you go buy a crate transmission in the end. In this type of transmission, the rotational motion of the engine operates a hydrostatic pump on the driving side. No shifting, just push down on the foot peddle to get the speed needed to mow that part of he lawn. Many cars with automatic transmissions do not go that long without major transmission work. How does a cvt compare to a conventional, planetary automatic transmission? Now the biggest disadvantage of a hydrostatic transmission and hydraulics in general. Hydrostatic transmissions with fixed or variable hydraulic pumps and fixed or variable motor combinations provide an extended. One working as a variable as a result the hydrostatic transmission does not require any starting clutch. We can, we can do that continuously and seamlessly. I started to explain to her how the tractor worked but she knows everything. So, the rotary motion from the engine is used to pressurize fluid, that's then directed closer to a. A hydrostatic transmission (hst) exists any time a as the transmission does its job, the working pressures are rapidly shifting between high and low there is no limit as to how electrohydraulics is going to revolutionize our industry, so order your copy.

A hydrostatic transmission works like an automatic transmission, but uses fluid rather than belts to transfer power from the engine to the wheels how does a transmission work. How does a cvt compare to a conventional, planetary automatic transmission?
Share:

Tidak ada komentar:

Posting Komentar

Recent Posts

banner